產品中心
PRODUCT CENTER
推薦產品
-

- GGD 低壓成套開關
用途:GGD型低壓固定式成套開關柜適用于發電廠、變電站、廠礦企
-

- ZR-YJV -阻燃電力
YJV電纜主要芯數有2芯、3芯、4芯、5芯、3+1、3+2、4+1、預分支電
-

- NH-BV
耐火電纜是指在火焰燃燒情況下能夠保持一定時間安全運行的電纜。我國國家標
SF6密度表和密度繼電器原理
所謂密度,是指某一特定物質在特定條件下單位體積的質量。SF6斷路器中的SF6氣體是密封在一個固定不變的容器內的,在20℃時的額定壓力下,它具有一定的密度值,在斷路器運行的各種允許條件范圍內,盡管SF6氣體的壓力隨著溫度的變化而變化,但是,SF6氣體的密度值始終不變。因為SF6斷路器的絕緣和滅弧性能在很大程度上取決于SF6氣體的純度和密度,所以,對SF6氣體純度的檢測和密度的監視顯得特別重要。如果采用普通壓力表來監視SF6氣體的泄漏,那就會分不清是由于真正存在泄漏還是由于環境溫度變化而造成SF6氣體的壓力變化。為了能達到經常監視密度的目的,國家標準規定,SF6斷路器應裝設壓力表或SF6氣體密度表和密度繼電器。壓力表或SF6氣體密度表是起監視作用的,密度繼電器是起控制和保護作用的。
在SF6斷路器上裝設的SF6氣體密度表,帶指針及有刻度的稱為密度表;不帶指針及刻度的稱為密度繼電器或密度壓力開關;有的SF6氣體密度表也帶有電觸點,即兼作密度繼電器使用。它們都是用來測量SF6氣體的專用表計。
1— 彈性金屬曲管;2—齒輪機構和指針;3—雙層金屬帶;4—壓力增大時的運動方向;5—壓力減小時的運動方向。
圖SF6氣體密度表的結構
SF6氣體密度表的結構原理。上圖所示的SF6氣體密度表主要由彈性金屬曲管1、齒輪機構和指針2、雙層金屬帶3等零部件組成,實際上是在彈簧管式壓力表機構中加裝了雙層金屬帶而構成的。空心的彈性金屬曲管1與斷路器相連,其內部空間與斷路器中的SF6氣體相通,彈性金屬曲管1的端部與起溫度補償作用的雙金屬帶3鉸鏈連接,雙層金屬帶3與齒輪機構和指針機構2鉸鏈連接。
SF6氣體密度表的工作原理。
1.當密度表沒有安裝使用時,如果環境溫度是20℃,,指針2指向0MP,但如果環境溫度不是20℃時,因為雙層金屬帶3是按照環境溫度與20℃的差進行補償的,所以,當環境溫度高于20℃時,雙層金屬帶3伸長,其下端將向5的方向發生位移,帶動齒輪機構和指針2向密度或壓力指示值減小的方向移動,指針2的讀數小于0MP;否則,當環境溫度低于20℃時,齒輪機構和指針2將向密度或壓力指示值增大的方向移動,指針2的讀數大于0MP。
2.當向斷路器充SF6氣體的過程中,隨著氣體壓力的逐步升高,彈性金屬曲管1的端部向4的方向發生位移,雙層金屬帶3始終按20℃進行補償,也隨著向4的方向發生位移,帶動齒輪機構和指針2向密度或壓力指示值增大的方向移動,其指示值變大。密度表或壓力表的指示值不僅與壓力有關,而且還與溫度有關。在對斷路器充SF6氣體過程中,由于SF6氣體突然膨脹降壓,溫度一般由環境溫度降至0℃以下,雙層金屬帶3始終按20℃進行補償,而不能對SF6氣體的實際溫度與環境溫度之間的溫差進行補償,所以,在這種情況下,密度表的指示值即不能代表SF6氣體的實際溫度下的密度或壓力值,也不能代表環境溫度下的密度或壓力值,更不能代表20℃時的密度或壓力值。
3.當斷路器充入SF6 氣體后,等待一段時間,使SF6斷路器內部溫度升高至與外部環境溫度達到平衡后,調整SF6氣體至額定密度或壓力值,這時,不管SF6氣體受環境溫度的影響使其壓力增大還是減小,由于雙層金屬帶3的溫度補償作用,密度表的指針始終指向20℃時的額定壓力或密度值不變。
4.當斷路器退出運行后,如果斷路器內部SF6氣體的溫度與外部環境溫度達到平衡時,其指示的密度或壓力值將不隨外部環境溫度的變化而變化。當環境溫度升高時,斷路器內部SF6氣體的溫度也隨著升高,壓力也隨之增大,彈性金屬管1的端部向4的方向移動,有帶動指針向密度或壓力值增大的方向移動的趨勢,但是,由于雙層金屬帶3隨環境溫度升高而伸長,其下端向5的方向移動,那么,兩者的變化量完全抵消,其結果是指針的指示值不變,即:自動折算到20℃時的密度或壓力值保持不變,反之,當環境溫度降低時,指針的指示值也保持原來的密度或壓力值不變。
5.當斷路器由于某種原因,如漏氣或做試驗時取氣等,使SF6氣體質量減少,壓力變小,彈性金屬管1的端部向5的方向移動,環境溫度引起的壓力變化由雙層金屬帶3進行補償,帶動指針2向指示值減小的方向移動,其結果是指針指示的密度或壓力值變小。由于密度表帶有兩對電接點,供SF6氣體密度降低時發信號和閉鎖斷路器用,指針2降到一定的位置就發補氣信號或閉鎖斷路器。
使用SF6氣體密度或壓力表的注意事項。
密度表只有在SF6斷路器退出運行時,而且在斷路器內外溫度達到平衡之后,才能準確測量出SF6氣體的密度或壓力值;SF6斷路器在運行時,密度表讀數誤差的大小,取決于斷路器的負荷電流和回路電阻所引起的溫升的大小。
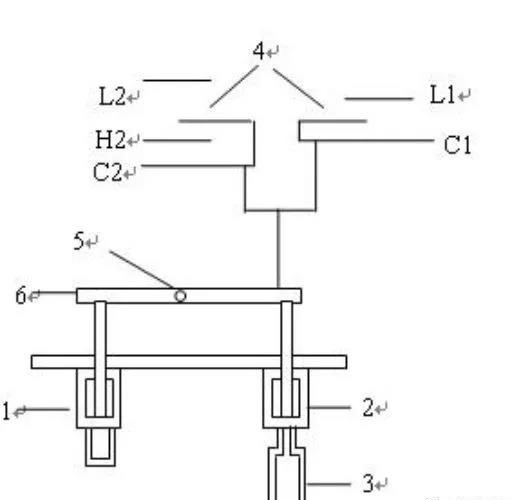
SF6氣體密度繼電器結構原理。SF6氣體密度繼電器主要是由兩個波紋管、標準SF6氣體包、微動開關觸點、杠桿等組成。C1-L1是作為SF6氣體降低時報警的電觸點63GA,C2-L2是作為SF6氣體降低時閉鎖斷路器的電觸點63GL。

圖SF6氣體密度繼電器結構SF6氣體密度繼電器工作原理。
1.它是以密封在波紋管1外側的與斷路器中SF6氣體連通的SF6氣體包,通過以軸5為支撐點的杠桿6,與密封在波紋管2外側的標準氣體包3進行比較,帶動微動開關電觸點4動作,實現其發信號和閉鎖功能。
2.當斷路器退出運行時,而且斷路器中SF6氣體在額定密度或壓力時的溫度與外界環境溫度相等時,波紋管1外側SF6氣體的狀態與波紋管2外側標準SF6包3的狀態相同,以軸5為支撐點的杠桿6保持在某一平衡位置,使微動開關電觸點4在打開位置,隨著環境溫度的變化,兩側的SF6氣體的壓力同時發生變化,因此,作用在以軸5為支撐點的杠桿仍然保持在某一平衡位置,微動開關電觸點4仍然保持在打開位置不變。
3.當斷路器退出運行時,而且斷路器中SF6氣體的溫度與外界環境溫度相等時,如果斷路器泄漏SF6氣體,波紋管1外側SF6氣體的壓力將會減小,波紋管2外側的標準SF6氣體包3的壓力保持不變,杠桿6失去平衡,其結果兩端將會發生逆時針轉動,達到新的平衡位置,漏氣到一定程度時,就會使微動電接點4不同功能的電觸點分別閉合,發出不同的指令或信號,實現其不同的功能。
4.當斷路器投入運行時,標準SF6氣體包3還是在環境溫度下,由于負荷電流通過回路電阻時消耗的電功率轉化為熱能,使斷路器內的SF6氣體升溫,產生壓力增量,即:波紋管1外側SF6氣體的壓力將會增大,就會推動杠桿6繞軸5順時針轉動,使微動開關電觸點4不會閉合。在這種情況下,如果斷路器泄漏SF6氣體,波紋管1外側SF6氣體的壓力將會減小。但是,由于溫升的作用,要比斷路器退出運行時泄漏更多的SF6氣體,才能使微動開關電觸點4閉合。
使用SF6密度繼電器的注意事項。SF6氣體密度繼電器只有在斷路器退出運行時,而且在斷路器內外溫度達到平衡后,才能準確測量出SF6氣體的密度值;斷路器運行時,如果斷路器泄漏SF6氣體,由于溫升的作用,要比斷路器退出運行時泄漏更多的SF6氣體,才能夠使密度繼電器的電觸點閉合。SF6斷路器密度表或密度繼電器的校驗,就是利用儀器自動折算出20℃時的SF6氣體壓力值,顯示出各種溫度和壓力下的密度值,與儀器模擬的各種壓力進行比較,以觀察電觸點的接觸情況,能否在低壓的規定值內發信號或閉鎖斷路器,來判斷SF6斷路器密度表或密度繼電器的好壞。
在對SF6斷路器的密度表和密度繼電器的校驗過程中,發現多臺斷路器的密度繼電器不合格,而尚未發現密度表不合格現象,造成密度繼電器不合格的原因可能是SF6標準氣體包由于帶著一根長長的細銅管,在安裝或檢修過程中,由于銅管的彎折或碰撞等原因造成標準SF6氣體包內的壓力增大而引起的;也可能是由于密度繼電器波紋管損壞,造成密度繼電器的標準氣體包漏氣,當斷路器泄漏SF6氣體時,C1-L1和C2-L2接點不能接通,致使密度繼電器失去作用,嚴重威脅設備的安全運行甚至是系統安全,建議將密度繼電器更換為密度表,一方面可以減少SF6氣體管道和接頭,即減少SF6氣體泄漏的機率;另方面可以提高設備的運行可靠性。
在現場的實際工作中,給斷路器充SF6氣體時,經常有人認為多充些SF6氣體,可以防止發補氣和閉鎖信號,確實,如果氣體的壓力充高些,會減小發補氣和閉鎖信號的機率,但是會加重斷路器的各密封處的負擔,有可能使斷路器的密封處損壞,發生漏氣現象,所以不提倡將SF6氣體壓力充高現象,應嚴格控制在標準以內。
陜西德勒電氣專業生產西安配電箱柜,陜西配電柜,高低壓配電柜,成套配電柜廠家,西安電線電纜廠,陜西電纜橋架,通風管道等規范化企業。具備專業設計、制造、安裝、維保一站式服務。咨詢電話:029-89611500 手機:15029288158

關注微信公眾號
掃一掃 加微信